| № | Наименование | Примечание | Кол-во |
|---|---|---|---|
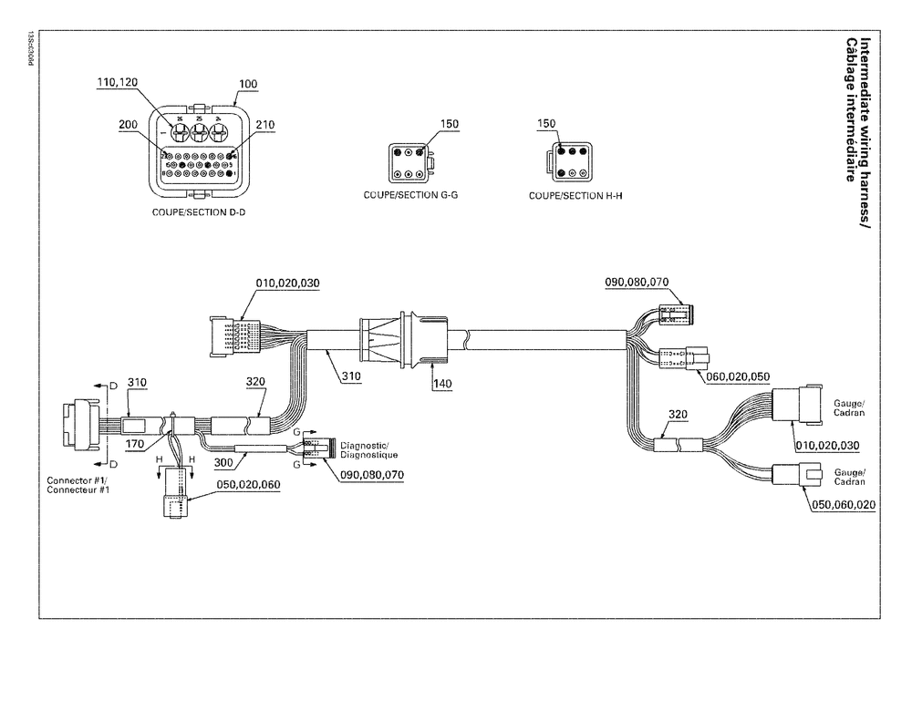
| 1 | INTERMEDIATE WIRING HARNESS Includes 10 to 320 | 1 | |
| 10 | MALE TERMINAL HOUSING 12 CIRCUITS | 2 | |
| 20 | MALE TERMINAL (10.000 per pack) | 38 | |
| 50 | BLOC 6 CIRC.FEM*HOUSING-TAB | 3 | |
| 60 | CALE 6 CIRC.FEM*WEDGE-6 WAYS F (5.000 per pack) | 3 | |
| 70 | MALE CONNECTOR 6 CIRCUITS | 2 | |
| 80 | Female Terminal | 10 | |
| 90 | MALE LOCK 6 CIRCUITS (5.000 per pack) | 2 | |
| 100 | MALE CONNECTOR 26 CIRCUITS | 1 | |
| 110 | WIRE SEAL (5.000 per pack) | 3 | |
| 120 | FEMALE TERMINAL (5.000 per pack) | 3 | |
| 140 | GROMMET | 1 | |
| 150 | Sealing Cap | 6 | |
| 170 | Tie-Rap 142 mm | 1 | |
| 200 | FEMALE TERMINAL (5.000 per pack) | 19 | |
| 210 | SEALING CAP (10.000 per pack) | 4 |
