Оригинальные каталоги
Масла и жидкости
Масла моторные
Масла трансмиссионные
Жидкости гидравлические
Жидкости охлаждающие
Жидкости тормозные
Масла гидравлические
Масла для вилок и амортизаторов
Масла компрессорные
Жидкости для стекол
Масла для цепей бензопил
Масла индустриальные
Масла промывочные
Раствор мочевины AdBlue
Автоэлектроника
Видеорегистраторы
Пылесосы автомобильные
FM трансмиттеры
Зарядные устройства
Разветвители, удлинители прикуривателя
Кабели
Вентиляторы автомобильные
Штекер прикуривателя
Датчик парктроника
Камеры заднего вида
Мониторы парковочные
Парктроники
Термометры
Накидки на сиденье с подогревом
Автохолодильники
Антирадары
Диагностический сканер
Аксессуары
Набор автомобилиста
Ароматизаторы
Тросы буксировочные
Канистры
Ремни крепления груза
Стяжки-резинки крепления
Сетки для крепления груза
Скотч
Влажные салфетки
Держатели телефонов, планшетов
Карты памяти
Наушники
Аккумулятор холода
Термосумки и контейнеры
Фонарики
Батарейки
Оплетки на руль
Огнетушители
Салфетки, полотенца, варежки
Инструмент
Домкраты
Компрессоры
Манометры
Насосы
Светильники переносные
Шарнирно-губцевый инструмент
Ударный инструмент
Метчики. Плашки
Заклёпочники
Заклёпки
Измерительный инструмент
Свёрла
Отвёртки
Изолента
Надфили. Напильники
Ножи, ножовки
Щётки
Абразивная бумага
Специнструмент
Ключи
Хомуты
Дрель-шуруповерт
Автохимия
Присадки
Промывки
Очистители
Смазки спрей
Смазки пластичные
Герметики
Средство для рук
Клей
Лакокрасочные материалы
Автошампуни
Полироли
Антифриз для тормозной системы
Масло для пропитки фильтров
Антикоррозионные составы
Прочее
Электрооборудование
Зарядные устройства
Инверторы
Конвертеры
Звуковые сигналы
Провода прикуривания
Предохранители
Противотуманные фары
Дневные ходовые огни
Электрика фаркопа
Шины и диски
Автошины
Грузовые шины
Мотошины
Камеры
Мотокамеры
Лента обода шины
Колпаки
Диски
Одежда и экипировка
Жилеты
Запчасти
Аккумуляторы
Лампы
Щетки стеклоочистителя
Гофры глушителя
Велотовары
Велосипеды
Самокаты
Велокамеры
Искать по VIN или номеру детали
Поиск по штрих-коду
Искать по VIN-номеру
Войти
Авторизация
Логин
Пароль
Напомнить пароль
Запомнить
Войти
Зарегистрироваться
Авторизоваться другим способом
Востановить пароль
Введите ваш email:
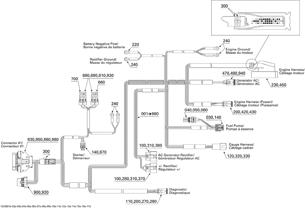
10- Electrical Harness Edition 1
Корзина пуста
SEA-DOO
150 Speedster 215
150 Speedster 215
10- Electrical Harness Edition 1
№
Наименование
Примечание
Кол-во
1
ENGINE HARNESS Includes 001 to 960
1
30
MALE CONNECTOR 4 CIRCUITS
1
40
FEMALE TERMINAL (5.000 per pack)
2
50
Wire Seal
2
60
MALE CONNECTOR 2 CIRCUITS
1
100
MALE TERMINAL (10.000 per pack)
5
110
MALE CONNECTOR 6 CIRCUITS
1
120
MALE TERMINAL (10.000 per pack)
12
140
FEMALE TERMINAL (5.000 per pack)
6
200
Female Terminal
10
220
OPEN BARREL (10.000 per pack)
1
230
MALE HOUSING 41 CIRCUITS
1
270
Sealing Cap
1
280
HOUSING 3 CIRCUITS
1
290
MALE LOCK 6 CIRCUITS (5.000 per pack)
1
300
Tie-Rap 142 mm
11
310
Seal
2
320
MALE TERMINAL HOUSING 12 CIRCUITS
1
330
MALE LOCK 12 CIRCUITS
1
360
HOUSING 3 CIRCUITS
1
370
CAP
1
420
MALE CONNECTOR 4 CIRCUITS
1
430
CALE 4 CIRC.MAL*WEDGE-4 WAYS M (10.000 per pack)
1
450
FEMALE TERMINAL (5.000 per pack)
16
470
FEMALE HOUSING 3 CIRCUITS
1
480
FEMALE LOCK
1
660
FUSE 30 AMPERES (5.000 per pack)
1
670
MALE CONNECTOR 2 CIRCUITS (5.000 per pack)
1
680
FUSE HOLDER (2.000 per pack)
2
690
FEMALE TERMINAL
4
700
FUSE 15 AMPERES (5.000 per pack)
1
810
FUSE HOLDER CAP (5.000 per pack)
2
830
JOINT DE FIL *WIRE SEAL
1
850
LOGEMENT FEMEL.*FEMALE HOUSING
1
860
Female Terminal
1
920
WIRE SEAL
1
930
CUSHION (5.000 per pack)
2
940
FEMALE TERMINAL
3
960
Plug
12